0
+49 (0) 6266 73-0
DE
CZ
EN
ES
FR
IT
PL
Search
global.search.placeholder.sku
global.search.placeholder.name
global.search.placeholder.category
Login
Products
Springs
Compression springs
Round wire compression springs
High-performance compression springs DIN/ISO 10243
Special Coil Compression Springs
Disc springs
FIBROFLEX®-springs
FIBROFLEX® spring systems
FIBROFLEX®-Tubular spring elements
Tubular spring elements FIBROELAST® / rubber
Spring and spacer units
Fit and spacer units
244.16./18. Spring and spacer unit
244.17. Shoulder screws
Clamping pad cushioning
Spring unit
Spring and spacer unit
Spring accessories
Accessories
Pipe plugs
FIBROFLEX®-Stripper for punches
FIBROFLEX®-Shedder inserts
FIBROFLEX®-Setting-up bumpers
Die release
Locating bolts
Strippers for blanking dies
Slide stop
Damping elements
Spring plungers
with spring loaded pins
with slot
Standard spring force
Increased spring force
with hexagon socket
Standard spring force
Increased spring force
with external hexagon
Standard spring force
Medium spring force
Increased spring force
with spring loaded balls
with slot
2471.01. standard spring force
2471.02. increased spring force
2471.05. Plastic
with hexagon socket
2471.03 standard spring force
2471.04. increased spring force
Plastic version
press in
Straight version
Accessories for spring plungers
Strippers
Spring rams, stock lifters
Stock lifters
Spring Ram
Lifting units to Mercedes-Benz
Lifter to BMW-Standard
Lifter unit with pillar guidance
Gas springs
small dimensions, low forces
2482.72/Fastener
2482.73/Fastener
2482.74/Fastener
2480.21./Fastening/Spare parts kit
2480.22./Fastening/Spare parts kit
2480.23./Fastening/Spare parts kit
2479.0xx. Ejector pin units, NitrogEN gas springs
Standard
2480.13.00250./Fastening/Spare parts kit
2480.13.00500./Fastening/Spare parts kit
2480.13.00750./Fastening/Spare parts kit
2480.12.01500./Fastening/Spare parts kit
2480.13.03000./Fastening/Spare parts kit
2480.13.05000./Fastening/Spare parts kit
2480.13.07500./Fastening/Spare parts kit
2480.12.10000./Fastening/Spare parts kit
with through bore passage
2496.12.00270./Fastening/Spare parts kit
2496.12.00490./Fastening/Spare parts kit
2496.12.01060./Fastening/Spare parts kit
POWERLINE
2487.12.00170./Fastening
2487.12.00320./Fastening
2487.12.00350./Fastening/Spare parts kit
2487.12.00500./Fastening/Spare parts kit
2487.12.00750./Fastening/Spare parts kit
2487.12.01000./Fastening/Spare parts kit
2487.12.01500./Fastening/Spare parts kit
2487.12.02400./Fastening/Spare parts kit
2487.12.04200./Fastening/Spare parts kit
2487.12.06600./Fastening/Spare parts kit
2487.12.09500./Fastening/Spare parts kit
2487.12.20000./Fastening/Spare parts kit
Compact
2490.14.00420./Fastening
2490.14.00750./Adapter base plate/Fastening
2490.14.01000./Adapter base plate/Fastening/Spare parts kit
2490.14.01800./Adapter base plate/Fastening/Spare parts kit
2490.14.03000./Adapter base plate/Fastening/Spare parts kit
2490.14.04700./Adapter base plate/Fastening/Spare parts kit
2490.14.07500./Adapter base plate/Fastening/Spare parts kit
2490.14.11800./Adapter base plate/Fastening/Spare parts kit
2490.14.18300./Adapter base plate/Fastening/Spare parts kit
CX - COMPACT XTREME
2497.12.00500./Fastening/Spare parts kit
2497.12.01000./Fastening/Spare parts kit
2497.12.01900./Fastening/Spare parts kit
low build height
2485.12.00500./Fastening/Spare parts kit
2485.12.00750./Fastening/Spare parts kit
2485.12.01500./Fastening/Spare parts kit
with thread
2480.32./Fastening/Spare parts kit
2480.32.00250./Fastening/Spare parts kit
2480.82.00250./Spare part set
2487.82.01000./Spare part set
SPC - SPEED CONTROL™
2486.12.00750./Fastening/Spare parts kit
2486.12.01500./Fastening/Spare parts kit
2486.12.03000./Fastening/Spare parts kit
2486.12.05000./Fastening/Spare parts kit
HEAVY DUTY
2488.13.01000./Fastening/Spare parts kit
2488.13.02400./Fastening/Spare parts kit
2488.13.04200./Fastening/Spare parts kit
2488.13.06600./Fastening/Spare parts kit
2488.13.09500./Fastening/Spare parts kit
2488.13.00750./Fastening/Spare parts kit
2488.13.01500./Fastening/Spare parts kit
2488.13.20000./Fastening/Spare parts kit
with hexagon flange
LCF damped
2484.13.00750./Fastening/Spare parts kit
2484.12.01500./Fastening/Spare parts kit
2484.13.03000./Fastening/Spare parts kit
2484.13.05000./Fastening/Spare parts kit
2484.13.07500./Fastening/Spare parts kit
Composite accessoires
Minimess system
Micro-system
Control fitting
Connector system 24° conus
WPM - Wireless Pressure Monitoring
Pressure reservoir
Compression fitting – Compound threaded joints
Accessories
Mounting variations
Maintenance accessories
POWERLINE, with reinforced spring base
2487.12.33.00350./Fastening/Spare parts kit
2487.12.33.00500./Fastening/Spare parts kit
2487.12.33.00750./Fastening/Spare parts kit
2487.12.33.01000./Fastening/Spare parts kit
2487.12.33.01500./Fastening/Spare parts kit
2487.12.33.02400./Fastening/Spare parts kit
2487.12.33.04200./Fastening/Spare parts kit
2487.12.33.06600./Fastening/Spare parts kit
DS
2486.22.03000 Gas spring DS
2486.22.05000 Gas spring DS
2486.22.07500 Gas spring DS
Gas springs NEW GENERATION
Controllable gas springs
Gas connection
Control system
Process safety
Cooling system
WPM
Manifold-systems
Manifold-Cylinder
Accessories
Composite plate systems
flat seal
Standard
POWERLINE
HEAVY DUTY
Accessories
with connecting nipple
Standard
POWERLINE
Compact
CX - COMPACT EXTREME
HEAVY DUTY
Guide elements
Guide elements
Thrust washers
Flat guide bars
Sliding pads
Guide bars
Retaining plates
Angled guide gibs
T-Guide bars
Prismatic guides/Sliding blocks
to NAAMS
to VDI 3357
FIBRO-Standard 120°
FIBRO-Standard 90°
Single-sided prismatic guides / sliding blocks
Overrun cams
Guide brackets
IPC - product configurator
Individual Guide elements
Million Guide
Guide pillars, straight
DIN 9825/ISO 9182-2, ECO-LINE
Large tools / Automotive standards
Demountable pillars
with collar
taper-Fit
Demountable guide pillars with centre fixing
Mounting flanges
Rectangular
Retaining bearings
Guide bearings
Bronze with solid lubricant
Sintered ferrite
Ball bearing guide
Guide bushes
smooth
Sliding guide
Ball bearing guide
with collar
Sintered ferrite
Ball bearing guide
Bronze with solid lubricant
bronze-coated
with flange
Sintered ferrite
Ball bearing guide
Bronze with solid lubricant rings
bronze plated
with cage retainer
Recirculating ball bushes
Ball cages
without circlip
with assembly aid
Roller cages
without circlip
with assembly aid
Accessories
Centering units / Centering pins
Spacer plates toothed
Concertina shrouds
Helical springs for ball cage retention
Cage retainer
Pillar wipers
Lifter pins for press tool strips
Guides
Screw clamps
Pressure bolts / Air pins
Guide Units
MILLION GUIDE
with collar
with centre collar
Ball guides units Mercedes-Benz Standard
Ground precision components
IPC - product configurator
Matrixes
Matrixes DIN 9845
Matrixes, cylindrical
Matrixes, conical
Dynamic stripping elements (DAE)
Matrixes ISO 8977
Matrixes, Automotive Standard
Dowel pins / Liner bushes for dowel pins
Drill bushes DIN 172/179
Gauge pins
Retainers and accessories
Triangle retainers for punches ISO 8020
Pilot units
Triangle retainers for ball-lock punches
Strippers
Punch guide bushes
Punches
Punches ~ DIN 9861
Punches with tapered head 30°
Punches DIN 9844
Punches with cylindrical head
Punches ISO 8020
Punches square/rectangular
Punching and embossing unit
Punches with tapered head
Ball-Lock punches
Elastomers
FIBROFLEX®
FIBROELAST®
Cam units
Cam sliders
2016.25. Aerial cam unit FCC working surface >600
2016.24. Aerial cam unit FCC working surface <=600
2016.15. Die mounted cam unit FCC-HV
2016.11. Die mounted cam unit FEAC
2016.14. Die mounted cam unit FSAC
2016.26. Aerial cam unit FCC-LV
2016.27. Aerial cam unit FCC-LV-C
Roller slide units
2017.43. Roller slide units FRC
Lifting and clamping devices
Fastening devices
Lifting devices
Lifting devices, screwable
Screw-in lifter studs
Lifter studs
Lifting eye bolts
Attachment points
Ring blocks
Die lifting bolts with safety ring
Lifting flanges with bolt with safety ring
Clamping devices
Clamps
Clamping claw
Stepped block DIN 6318
Support, adjustable
Accessories
Clamping tool set
Screws
Peripheral equipment
Ball bearing inserts
Roller inserts
Ball bearing rails / Roller rails
Mounted rollers
Transporter
Electro-mechanical transporter
Transporter electrical
FIBRO-7829
Pneumatic conveyor
Electric vans
Counter view
Sensors for stamping and forming technology
Light barrier, digital
Light barrier, analogue
Laser diffuse sensor, digital
Eddy current sensor, analogue
Piezo sensor
Conveyor belts, electrically contolled
Briquetting machines
Die sets
Cast iron die sets
Die sets
Die set press units
Progression lamination die set units
Tooling pallet die sets and accessories
Precision ground plates and flat bars
Steel plates
Aluminium plates
Flat and square tool steel
Precision feeler gauge, Foil shim
Standard parts for mould making
Guide elements
Accesories
center
Guide pillars
Guide pillar (without collar)
Guide bushes
without collar
with collar
Rectangular guides
moulding / demoulding
demoulding
moulding
Spring elements
Gas spring (Spring plunger) MOULD LINE, with hexagon socket
Gas springs MOULD LINE
3487.12.00300./Fastening/Spare parts kit
3487.12.01000./Fastening/Spare parts kit
3487.12.00500./Fastening/Spare parts kit
3487.12.00750./Fastening/Spare parts kit
FIBRO-Chemical tooling aids
Industries
Automotive
Mechanical engineering
Packaging industry
Pharma / Medicine
Renewable energies
Service
Commissioning
Logistics partner
Reusable Packaging System
Manufacturing partner
Design support
Services
Calculate shipping costs
Returns & Complaints
Training
Digital Business
Main catalog
Downloads
About us
Our Company
Locations
Contact
Corporate governance
Partner
News
News
Events
Certifications
Purchase
Career
Jobportal
Products
Springs
Compression springs
Special Coil Compression Springs
Disc springs
FIBROFLEX®-springs
Tubular spring elements FIBROELAST® / rubber
Spring and spacer units
Spring accessories
Accessories
Spring plungers
Strippers
Spring rams, stock lifters
Gas springs
Gas springs NEW GENERATION
Controllable gas springs
WPM
Manifold-systems
Composite plate systems
Guide elements
Guide elements
IPC - product configurator
Individual Guide elements
Million Guide
Guide pillars, straight
Demountable pillars
Demountable guide pillars with centre fixing
Mounting flanges
Guide bushes
Ball cages
Roller cages
Accessories
Guide Units
Ground precision components
IPC - product configurator
Matrixes
Dowel pins / Liner bushes for dowel pins
Drill bushes DIN 172/179
Gauge pins
Retainers and accessories
Punch guide bushes
Punches
Elastomers
FIBROFLEX®
FIBROELAST®
Cam units
Cam sliders
Roller slide units
Lifting and clamping devices
Fastening devices
Lifting devices
Clamping devices
Screws
Peripheral equipment
Ball bearing inserts
Roller inserts
Ball bearing rails / Roller rails
Mounted rollers
Transporter
Electric vans
Counter view
Sensors for stamping and forming technology
Conveyor belts, electrically contolled
Briquetting machines
Die sets
Cast iron die sets
Die sets
Die set press units
Progression lamination die set units
Tooling pallet die sets and accessories
Precision ground plates and flat bars
Steel plates
Aluminium plates
Flat and square tool steel
Precision feeler gauge, Foil shim
Standard parts for mould making
Guide elements
moulding / demoulding
Spring elements
FIBRO-Chemical tooling aids
Products
Our product portfolio covers the requirements of a wide range of applications and industries: from springs, guide elements and precision parts to elastomers, sliders and lifting and clamping devices to sophisticated peripherals and high-quality die sets. Rely on FIBRO quality – for maximum efficiency, durability and process reliability.
Industries
Automotive
Mechanical engineering
Packaging industry
Pharma / Medicine
Renewable energies
Industries
Whether in the automotive industry, mechanical engineering, pharmaceuticals & medicine, packaging or renewable energies – we offer industry-specific solutions with precision, efficiency and innovative strength. Trust in standardized and customized systems that take your production to the next level.
Service
Commissioning
Logistics partner
Reusable Packaging System
Manufacturing partner
Design support
Services
Calculate shipping costs
Returns & Complaints
Training
Digital Business
Main catalog
Downloads
Service
With FIBRO, performance doesn't end with the product – it starts with it. Our comprehensive range of services supports you in every phase of your project: from precise comissioning and reliable logistics to professional contract manufacturing and technical design support. You can also benefit from our dedicated customer service or hands-on training. We are at your side – personal, competent and future-oriented.
About us
Our Company
Locations
Contact
Corporate governance
Partner
News
News
Events
Certifications
Purchase
About us
FIBRO is a company with tradition, innovative strength and an international focus. Find out more about our locations, our dedicated team and our company management. Discover what we stand for: responsibility, quality and sustainable growth. Take a look behind the scenes - from our history and current news to our partnerships, certifications and purchasing.
Career
Jobportal
Career
Innovations are created by people with ideas. Become part of a dedicated team that lives precision, progress and quality. Whether it's an apprenticeship, starting a career or a new challenge – at FIBRO you can expect exciting tasks, secure prospects and a wide range of development opportunities in an international environment. Get started now and move the future!
Home
Springs
Controllable gas springs
Cooling system
Cooling system
Cooling system
Filter / Sorting
Filter / Sorting
Categories
FIBRO-Chemical tooling aids
Standard parts for mould making
Spring elements
Gas springs MOULD LINE
8
Gas spring (Spring plunger) MOULD LINE, with hexagon socket
2
moulding / demoulding
moulding
0
demoulding
13
Guide elements
Rectangular guides
2
Guide bushes
6
Guide pillars
2
Accesories
4
Cam units
Roller slide units
2017.43. Roller slide units FRC
4
Cam sliders
2016.27. Aerial cam unit FCC-LV-C
6
2016.26. Aerial cam unit FCC-LV
6
2016.14. Die mounted cam unit FSAC
1
2016.11. Die mounted cam unit FEAC
1
2016.15. Die mounted cam unit FCC-HV
8
2016.24. Aerial cam unit FCC, working surface <=600
23
2016.25. Aerial cam unit FCC, working surface >600
4
Flex Cam
Accessories
19
Nominal Force 150 kN
8
Nominal Force 90 kN
9
Nominal Force 60 kN
9
Nominal Force 40 kN
11
Nominal Force 15 kN
9
Peripheral equipment
Conveyor belts, electrically contolled
Sensors for stamping and forming technology
Piezo sensor
1
Eddy current sensor, analogue
2
Laser diffuse sensor, digital
2
Light barrier, analogue
2
Light barrier, digital
7
Counter view
Tranporter
Pneumatic conveyor
1
Transporter electrical
27
Electro-mechanical transporter
15
Mounted rollers
Ball bearing rails / Roller rails
Roller inserts
Ball bearing inserts
Elastomers
FIBROELAST®
FIBROFLEX®
Springs
Gas springs NEW GENERATION
low build height
6
Compact
15
MAXFORCE
6
POWERLINE, with reinforced spring base
8
POWERLINE
23
HEAVY DUTY
16
Standard
19
small dimensions, low forces
5
Spring plungers
3
Composite plate systems
with connecting nipple
25
Accessories
3
flat seal
26
Manifold-systems
Accessories
4
Manifold-Cylinder
6
Controllable gas springs
Cooling system
29
Process safety
4
Control system
14
Gas connection
2
Nominal Force 1500 daN
2
Gas springs
DS
6
POWERLINE, with reinforced spring base
8
Maintenance accessories
12
Mounting variations
25
Accessories
10
Composite accessoires
88
LCF, damped
10
with hexagon flange
1
HEAVY DUTY
16
SPC - SPEED CONTROL™
8
with thread
5
low build height
6
CX - COMPACT XTREME
6
Compact
16
POWERLINE
22
with through bore passage
6
Standard
16
small dimensions, low forces
14
Spring rams, stock lifters
Lifter unit with pillar guidance
2
Lifter to BMW-Standard
7
Lifting units to Mercedes-Benz
5
Spring Ram
3
Stock lifters
5
Strippers
Spring plungers
Accessories for spring plungers
3
with spring loaded balls
9
with spring loaded pins
18
Accessories
Damping elements
5
Slide stop
6
Strippers for blanking dies
1
Locating bolts
2
Die release
6
FIBROFLEX®-Setting-up bumpers
2
FIBROFLEX®-Shedder inserts
2
FIBROFLEX®-Stripper for punches
2
Pipe plugs
1
Spring accessories
Spring and spacer units
Spring and spacer unit
4
Spring unit
4
Clamping pad cushioning
3
Fit and spacer units
3
Tubular spring elements FIBROELAST® / rubber
FIBROFLEX®-springs
FIBROFLEX®-Tubular spring elements
3
FIBROFLEX® spring systems
1
Disc springs
Compression springs
High-performance compression springs DIN/ISO 10243
6
Round wire compression springs
1
Ground precision components
Punches
Ball-Lock punches
52
Punches with tapered head
7
Punching and embossing unit
1
Punches square/rectangular
2
Punches ISO 8020
14
Punches with cylindrical head
3
Punches DIN 9844
9
Punches with tapered head 30°
2
Punches ~ DIN 9861
12
Punch guide bushes
Retainers and accessories
Strippers
15
Triangle retainers for ball-lock punches
5
Pilot units
1
Triangle retainers for punches ISO 8020
3
Gauge pins
Drill bushes DIN 172/179
Dowel pins / Liner bushes for dowel pins
Matrixes
Matrixes, Automotive Standard
6
Matrixes ISO 8977
12
Matrixes, conical
2
Matrixes, cylindrical
2
Matrixes DIN 9845
2
Dynamic stripping elements (DAE)
0
Guide elements
Guide elements
Guide brackets
2
Overrun cams
3
Prismatic guides/Sliding blocks
16
T-Guide bars
2
Angled guide gibs
9
Retaining plates
9
Guide bars
8
Sliding pads
26
Flat guide bars
6
Thrust washers
1
Guide Units
Ball guides units Mercedes-Benz Standard
1
MILLION GUIDE
4
Accessories
Locking pins
2
Pressure bolts / Air pins
4
Screw clamps
9
Guides
13
Lifter pins for press tool strips
1
Pillar wipers
1
Cage retainer
3
Helical springs for ball cage retention
1
Concertina shrouds
4
Spacer plates toothed
1
Centering units / Centering pins
11
Roller cages
with assembly aid
1
without circlip
1
Ball cages
with assembly aid
2
without circlip
8
Guide bushes
Recirculating ball bushes
2
with cage retainer
4
with flange
12
with collar
30
smooth
9
Mounting flanges
Rectangular
12
Demountable guide pillars with centre fixing
Demountable pillars
taper-Fit
6
with collar
10
Guide pillars, straight
Large tools / Automotive standards
15
DIN 9825/ISO 9182-2, ECO-LINE
9
Lifting and clamping devices
Screws
Clamping devices
Clamping tool set
2
Accessories
5
Support, adjustable
1
Stepped block DIN 6318
1
Clamping claw
2
Clamps
5
Lifting devices
Lifting devices, screwable
29
Fastening devices
Precision ground plates and flat bars
Precision feeler gauge, Foil shim
Flat and square tool steel
Aluminium plates
Steel plates
Die sets
Tooling pallet die sets and accessories
Progression lamination die set units
Die set press units
Die sets
Cast iron die sets
29 Items found
Per Page:
15
30
45
Sort by:
Sort by name ascending
Sort by name descending
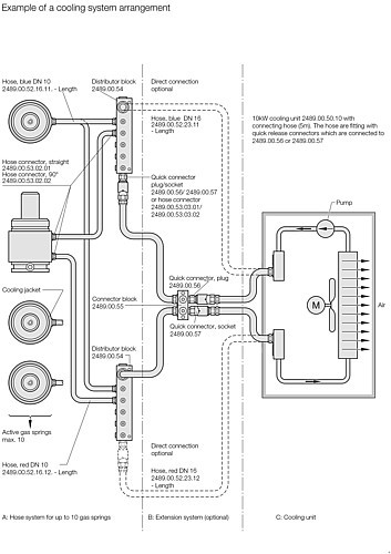
2489.00.53.xx.01 Hose connector, straight
2489.00.53.xx.02 Hose connector, 90°
2489.00.54 Distributor block
2489.00.55 Connector block
2489.00.56 Quick connector, plug
2489.00.57 Quick connector, socket
2489.00.75 Flow switch, electronic
2489.00.75.01.12 Adapter for flow switch, electronic
2489.00.75.01.14 Adapter for flow switch, electronic
1
2
3
It looks like you are browsing from US. Would you like to visit our US store?
Visit US store
Stay on current site
truck
Wrench
chevron-left
Alert
Browse file
Download file
Download
File
Image
Pdf
Word
Text
Excel
Powerpoint
Archive
Csv
Audio
Video
Spinner
Spinner
Return arrow
Visible
Invisible